近日,艾米直播
水污染控制课题组2018级硕士研究生王秋颖在处理城市污水与高硝酸盐废水实现稳定亚硝酸盐积累和磷去除特性研究领域取得了重要进展。相关成果以“PD-DPR系统处理城市污水与高硝酸盐废水实现稳定亚硝酸盐积累和磷去除的特性(EI中文核心)。艾米直播
为第一作者单位,王秋颖硕士为第一作者,艾米直播
王晓霞副教授为通讯联系人。本研究得到国家自然科学基金项目(51778304,51708311);山东省自然科学基金项目(ZR2017BEE002);中国博士后科学基金项目(2017M612209)。
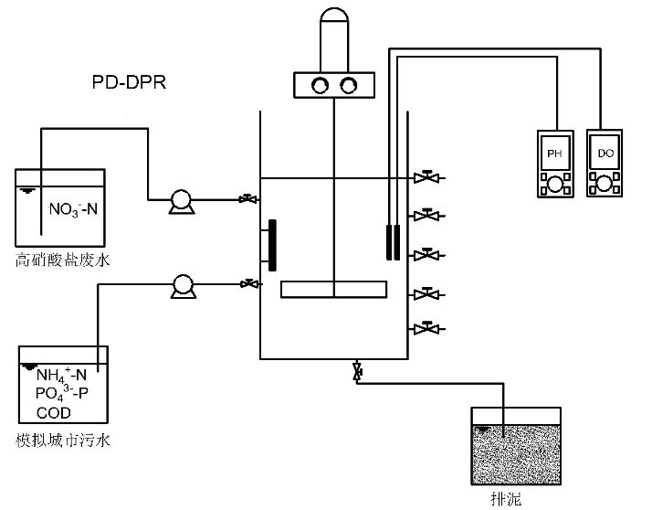
目前,有关PD工艺与DPR工艺耦合用于同时处理城市污水和含硝酸盐废水, 并实现稳定亚硝积累和高效磷去除的研究还鲜见报道。在该PD-DPR耦合工艺中,外源和内源短程反硝化及反硝化除磷过程在NO3--N去除、NO2--N积累和PO43--P去除中的贡献,以及工艺的优化运行特性还有待研究。并且,该耦合工艺与 ANAMMOX组合用于处理城市污水和含硝酸盐废水的可行性也需进一步探索。本研究采用厌氧-缺氧-微曝气运行的序批式活性污泥反应器(SBR),以模拟城市污水和高硝酸盐废水为处理对象,通过联合调控进水C/N比、厌氧排水比和缺氧时间,考察了PD-DPR耦合系统的启动和优化运行特性,并探索了PD-DPR过程NO2--N积累和PO43--P去除机制,以期为PD-DPR耦合ANAMMOX 实现城市污水和高硝酸盐废水的深度脱氮除磷提供实验数据和理论支持。



